
Lampe-réveil de table modèle « Утро » (« Ourto »: matin) produite par la Fabrique « Microcomposant » d’Uchkeken
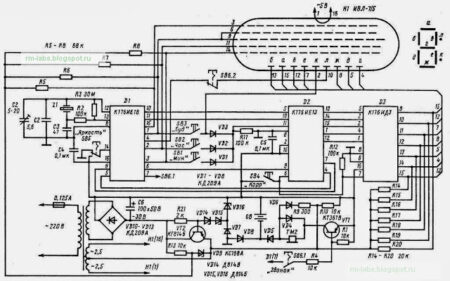
Elle est basée sur trois microcircuits 176 : K176IE18, K176IE13 et un décodeur K176ID3.
Le réglage de l’heure s’effectue à l’aide de quatre petits boutons situés en bas : heures, minutes, alarme et correction.
La lampe est alimentée sur secteur mais dispose d’un emplacement pour une pile 9V de secours.
Au moins quatre modèles ont été produits par différents fabricants dans des coloris variés.
Cet exemplaire a été fabriqué en 1983.

Ci-dessous : vue de la lampe sans la partir supérieure de l’aba-jour:






Le boitier avec les références du modèle et le logo de la fabrique:


Sur cet autre exemplaire qui porte aussi le logo de la fabrique « Microcomposant », et qui a été fabriqué en 1985, le modèle est référencé « Elektronika 6-19 »




